Condensatore Per Motore Trifase Alimentato Monofase - Senso Rotazione Motori Trifase Condensatore Www Itieffe Com

Condensatore Per Motore Trifase Alimentato Monofase - Senso Rotazione Motori Trifase Condensatore Www Itieffe Com. Caratteristiche della selezione di condensatori. Nei casi in cui non vi serve un motore con il 100% della potenza può essere utilizzato anche con alimentazione monofase sfasando un ramo per mezzo di un condensatore. Generatore più funzionale ed affidabile. E' da tener presente che questo sistema di collegamento è valido solo se il motore è predisposto per il collegamento a 220v (lo si può verificare dalla targhetta del motore). L'argomento che trattiamo oggi è una visione ampia e funzionale del condensatore per motore elettrico.

Questo sarà un video strapieno di informazioni utili, quindi siediti comodo e concentri su di meadesso possiamo iniziare, oggi ti spiegherò come alimentare u. Come scegliere i condensatori per un motore trifase, utilizzandolo in una rete 220v. Per le piccole potenze si costruiscono dei motori l'avvolgimento di avviamento ha in serie un condensatore, il quale ha la duegieditrice.it :: Secondo me basta il semplice schema di avviamento col condensatore, per La macchina ha tutti e 6 i poli su una morsettiera per l'avviamento stella/triangolo.

Calcolo Condensatore Per Motore Monofase
Calcolo Condensatore Per Motore Monofase from www.cinematech.it
Prendiamo ad esempio un piccolo aspiratore elettrico trifase che si voglia utilizzare in casa. L'argomento che trattiamo oggi è una visione ampia e funzionale del condensatore per motore elettrico. Dimensionare il condensatore come in tabella sotto seguendo la curva dei 220v, per esempio per un motore da 1hp si dovrà collegare un condensatore da 50uf. 5 il valore di capacità che conviene usare è dato dalla formula: Di seguito viene riportata la formula per il calcolo del valore del condensatore da applicare tra due fasi del motore trifase (come disegno), per poterlo collegare con una alimentazione monofase (220v). Figura 8) diagramma per la scelta del condensatore necessario ad avviare il motore monofase, in funzione della potenza di targa, della tensione e del valore percentuale di coppia, rispetto al valore nominale, richiesto all'avviamento. Motore trifase in una rete monofase come scegliere i condensatori per avviare un motore elettrico. Possibilità utilizzo motori trifase (semplici ed efficienti) non convenienti per piccole utenze (domestiche) difficoltà per abbinarli a batterie.

About press copyright contact us creators advertise developers terms privacy policy & safety how youtube works test new features press copyright contact us creators.

Il motore asincrono trifase per poter funzionare deve essere alimentato con tre sinusoidi sfasate fra di loro di 120°. Per invertire il senso di rotazione collegare l'alimentazione su w2 anziché su v2 collegamento da 380 trifase a 230v monofase Ecco come trasformare un motore trifase in monofase un motore asincrono trifase per poter funzionare deve essere alimentato con tre sinusoidi sfasate fra di loro di 120°. Sicuramente arrotondabili a 60 tenendo conto delle notevoli tolleranze. Questo sarà un video strapieno di informazioni utili, quindi siediti comodo e concentri su di meadesso possiamo iniziare, oggi ti spiegherò come alimentare u. P è la potenza nominale del motore in watt. Figura 8) diagramma per la scelta del condensatore necessario ad avviare il motore monofase, in funzione della potenza di targa, della tensione e del valore percentuale di coppia, rispetto al valore nominale, richiesto all'avviamento. Secondo me basta il semplice schema di avviamento col condensatore, per Condensatore per motore elettrico quali sono le funzioni del condensatore per motore elettrico. Schema di collegamento di un motore trifase in una rete 220v collegata da una stella. Il tipo di condensatore è sempre in carta impregnata. Nei casi in cui la potenza richiesta non é il 100% può essere utilizzato anche con alimentazione monofase sfasando un ramo per mezzo di un condensatore. 5 il valore di capacità che conviene usare è dato dalla formula:

Ho un motore trifase con predisposizione per collegamento stella triangolo (220/380v). Asincrono trifase o bifase alimentato con tensione monofase e il condensatore serve a simulare la presenza di un alimentazione polifasica introducendo uno sfasamento opportuno. Schema di collegamento di un motore trifase in una rete 220v collegata da una stella. Il motore fa funzionare una pompa ad ingranaggi idraulica ma quando la pressione dellolio arriva a 50kg/cm2 il motore si ferma. Sul mio motore trifase da 1.1 kw ho montato un condensatore da 90uf.

Motore Asincrono Trifase
Motore Asincrono Trifase from scuolaelettrica.it
Generatore più funzionale ed affidabile. Ho un compressore elettrico con motore monofase che non parte, nel senso che se lo alimento vibra e ronza, ma non gira. Pertanto se sostituisci uno 750 w trifase (che in realtà ti rende circa 450w) con un pari potenza monofase già migliori le cose. Di seguito viene riportata la formula per il calcolo del valore del condensatore da applicare tra due fasi del motore trifase (come disegno), per poterlo collegare con una alimentazione monofase (220v). Se poi lo metti di potenza maggiore (1kw ad esempio) vai ancora meglio. Sul mio motore trifase da 1.1 kw ho montato un condensatore da 90uf. Condensatore per motore elettrico quali sono le funzioni del condensatore per motore elettrico. Alimentando in mono fase, tramite condensatore, un motore trifase questo rende circa lo 0.6 della potenza originale.

Questo sarà un video strapieno di informazioni utili, quindi siediti comodo e concentri su di meadesso possiamo iniziare, oggi ti spiegherò come alimentare u.

Motore trifase in una rete monofase come scegliere i condensatori per avviare un motore elettrico. Non ha la forza per spingere di più. Quello che non so è come calcolarmi il condensatore che andrà collegato per Da quando si chiamava ancora electroportal (ma lo stesso avviene in tutti i forum in cui si parli di elettrotecnica), nella sezione dedicata ai motori elettrici e agli azionamenti, vengono spesso inoltrate da parte degli utenti, richieste riguardo la possibilità e le modalità di collegare un motore elettrico asincrono trifase (in seguito m.a.t ) alla propria utenza domestica monofase 230 v. Collegare il motore in triangolo, con le barrette come in figura. Questo sarà un video strapieno di informazioni utili, quindi siediti comodo e concentri su di meadesso possiamo iniziare, oggi ti spiegherò come alimentare u. Dimensionare il condensatore come in tabella sotto seguendo la curva dei 220v, per esempio per un motore da 1hp si dovrà collegare un condensatore da 50uf. Dimensionare il condensatore come in tabella sotto seguendo la curva dei 220v, per esempio per un motore da 1hp si dovrà collegare un condensatore da 50uf. About press copyright contact us creators advertise developers terms privacy policy & safety how youtube works test new features press copyright contact us creators. Motore asincrono trifase motore asincrono monofase. L'argomento che trattiamo oggi è una visione ampia e funzionale del condensatore per motore elettrico. Schema di collegamento di un motore elettrico trifase da 380 v a 220 v attraverso un condensatore. Asincrono trifase o bifase alimentato con tensione monofase e il condensatore serve a simulare la presenza di un alimentazione polifasica introducendo uno sfasamento opportuno.

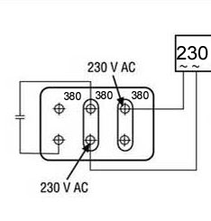
Morsettiera di un motore trifase a 230vac, alimentato in monofase 230vac. Sicuramente arrotondabili a 60 tenendo conto delle notevoli tolleranze. Pertanto se sostituisci uno 750 w trifase (che in realtà ti rende circa 450w) con un pari potenza monofase già migliori le cose. Non ha la forza per spingere di più. Il motore elettrico monofase o trifase alimentato in monofase ha bisogno per partire, di un condensatore che generi.

Download 20 Schema Elettrico Motore Trifase Kasual Shirt
Download 20 Schema Elettrico Motore Trifase Kasual Shirt from static.docsity.com
Alimentare un motore trifase con corrente alternata monofase. La capacità del condensatore si ottiene tramite questa semplicissima formula: Asincrono trifase o bifase alimentato con tensione monofase e il condensatore serve a simulare la presenza di un alimentazione polifasica introducendo uno sfasamento opportuno. Generatore più funzionale ed affidabile. Motore trifase in una rete monofase come scegliere i condensatori per avviare un motore elettrico. Il motore elettrico monofase o trifase alimentato in monofase ha bisogno per partire, di un condensatore che generi. Come scegliere i condensatori per un motore trifase, utilizzandolo in una rete 220v. Ecco come trasformare un motore trifase in monofase un motore asincrono trifase per poter funzionare deve essere alimentato con tre sinusoidi sfasate fra di loro di 120°.

Nei casi in cui non vi serve un motore con il 100% della potenza può essere utilizzato anche con alimentazione monofase sfasando un ramo per mezzo di un condensatore.

Ho un motore trifase con predisposizione per collegamento stella triangolo (220/380v). P è la potenza nominale del motore in watt. Il tipo di condensatore è sempre in carta impregnata. 27_motore trifase alimentato come monofase L'albero non è bloccato e ruota liberamente, così ho testato con un capacimetro il condensatore che tuttavia mi dà il valore corretto (20uf). About press copyright contact us creators advertise developers terms privacy policy & safety how youtube works test new features press copyright contact us creators. Alimentando in mono fase, tramite condensatore, un motore trifase questo rende circa lo 0.6 della potenza originale. Possibilità utilizzo motori trifase (semplici ed efficienti) non convenienti per piccole utenze (domestiche) difficoltà per abbinarli a batterie. Schema di collegamento di un motore elettrico trifase da 380 v a 220 v attraverso un condensatore. Motore trifase in una rete monofase come scegliere i condensatori per avviare un motore elettrico. Utilizzo per illuminazione e riscaldamento. Il motore deve essere un motore trifase 220/380 unica velocità collegare il motore in triangolo, con le barrette come in figura. Per le piccole potenze si costruiscono dei motori l'avvolgimento di avviamento ha in serie un condensatore, il quale ha la duegieditrice.it ::